江苏久膜高科技股份有限公司

解决方案

SOLUTION

烯烃回收及氢气纯化

传统方式:单体回收率20~50%

201

膜集成工艺

202

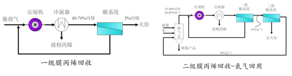
久膜•山东某企业丙烯回收案例

技术特点:
丙烯回收率90%,氮气回用率50%
投资回报期4-8个月
旧工艺改造简便
203